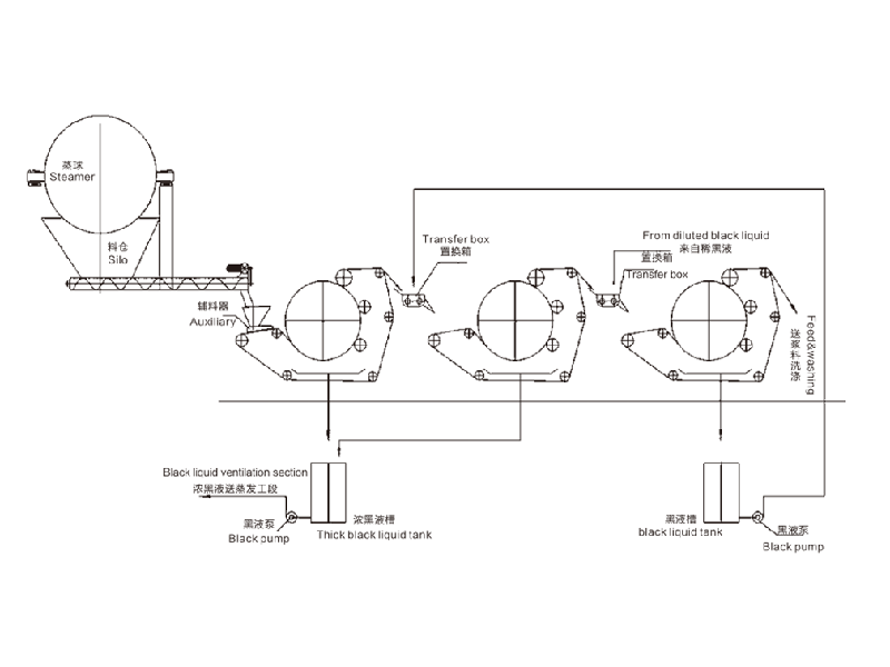
×°±¸¼ò½é±¾²úƷΪ¹«Ë¾ÔÚ¶àÄêʵ¼ùµÄ»ù´¡ÉÏ£¬£¬£¬×ÔÖ÷Ñз¢µÄרÀû²úÆ·¡£¡£¡£Ö÷ÒªÓÃÓÚÔìÖ½ÐÐҵϴ½¬¹¤¶ÎµÄºÚÒºÌáÈ¡¡¢Æ¯¸¡½¬Å¨Ëõ¡¢·ÏÖ½ÈÈÊèɢǰµÄÌá Ũ¡£¡£¡£»£»£»£»£»£»¯Ï˽¬ÆÉÐÐÒµµÄºÚÒºÌáÈ¡¡¢Ï´µÓ¡¢Å¨Ëõ¡¢Ó¡È¾µÈÐÐÒµµÄ¹ÌÒºÊèÉ¢¡£¡£¡£ 1¡¢ºÚÒºÌáÈ¡ÂʸߣººÚÒºÌáÈ¡Âʵ¥¼¶µÖ´ï75%£¬£¬£¬¶þ¼¶´®Áª¿É´ï85%£¬£¬£¬Èý¼¶´®Áª´ï90%ÒÔÉÏ£»£»£»£»£»£» 2¡¢³ö½¬¸É¶È¸ß£º³ö½¬¸É¶È±ÈÂÝÐý¼·½¬»úÌá¸ß8-10%£¬£¬£¬¸ß´ï30-45%£»£»£»£»£»£» 3¡¢½ÚÄÜЧ¹ûÏÔÖø: ºÄµçÁ¿ÊÇͬÉú²ú¹æÄ£ÂÝÐý¼·½¬»úµÄ1/6£¬£¬£¬Äêµ¥»ú½ÚÔ¼µç·Ñ¶þÊ®¶àÍòÔª£»£»£»£»£»£» 4¡¢Í¶×ÊÉÙ¡¢×°ÖüòÆÓ¡¢²Ù×÷Àû±ã¡¢ÎÞÔëÒô¡¢Î¬ÐÞÁ¿ÉÙ¡£¡£¡£ÊÖÒÕ²ÎÊýÐͺÅQK-1000QK-1500QK-2000QK-2500QK-3000QK-3500½ø½¬Å¨¶È%¡Ý8¡Ý8¡Ý8¡Ý8¡Ý8¡Ý8³ö½¬Å¨¶È%30-4530-4530-4530-4530-4530-45ÌáÈ¡ÂÊ%µ¥¼¶¡Ý75 Ë«¼¶¡Ý85 Èý¼¶¡Ý90²Ý½¬20-3030-4045-6060-7070- 100120-150ÃÞ½¬30-3540-6090-100120-140150-180200-250Ö÷»ú¹¦ÂÊ(KW)4.55.511111522ÐÎ×´³ß´ç(m)2x2.5x2.22.5x3x2.24.2x4.4x34.2x4.9x34.8x5.6x3.35.8x64x3.9
| Ó¦ÓùæÄ£ | ÆÕ±éÓÃÓÚ¸÷ÐÐÒµµÄÔ¤´¦Öóͷ£ºÍ¹ýÂË£¬£¬£¬ÄÜÓÐÓÃÈ¥³ýË®ÖÐÔÓÖÊ¡¢³ÁµíÎïºÍÐü¸¡ÎïµÈ¡£¡£¡£ |
| ÏàÖú¿Í»§ | ²úÆ·ÏȺó³ö¿ÚÒÁÀÊ¡¢Ó¡¶È¡¢°£¼°¡¢ÍÁ¶úÆä¡¢ÄáÈÕÀûÑÇ¡¢ÐÂ¼ÓÆÂµÈ40¶à¸ö¹ú¼Ò¡£¡£¡£ |
17637388888
±ü³Ö¡°ÎªÈËÀàÇéÐκ͵Í̼¾¼Ã×öТ˳¡±µÄÀíÄ£¬£¬¼áÊØ¡°Ð§ÀÍÉú̬ÇéÐα£»£»£»£»£»£»¤¡±µÄ³õÐÄ
²úÆ·²ÎÊýÐÔÄÜÏÈÈÝ£¬£¬£¬ÈÃÄúÔ½·¢Ïàʶ²úÆ·
×°±¸¼ò½é
±¾²úƷΪ¹«Ë¾ÔÚ¶àÄêʵ¼ùµÄ»ù´¡ÉÏ£¬£¬£¬×ÔÖ÷Ñз¢µÄרÀû²úÆ·¡£¡£¡£Ö÷ÒªÓÃÓÚÔìÖ½ÐÐҵϴ½¬¹¤¶ÎµÄºÚÒºÌáÈ¡¡¢Æ¯¸¡½¬Å¨Ëõ¡¢·ÏÖ½ÈÈÊèɢǰµÄÌá Ũ¡£¡£¡£»£»£»£»£»£»¯Ï˽¬ÆÉÐÐÒµµÄºÚÒºÌáÈ¡¡¢Ï´µÓ¡¢Å¨Ëõ¡¢Ó¡È¾µÈÐÐÒµµÄ¹ÌÒºÊèÉ¢¡£¡£¡£
1¡¢ºÚÒºÌáÈ¡ÂʸߣººÚÒºÌáÈ¡Âʵ¥¼¶µÖ´ï75%£¬£¬£¬¶þ¼¶´®Áª¿É´ï85%£¬£¬£¬Èý¼¶´®Áª´ï90%ÒÔÉÏ£»£»£»£»£»£»
2¡¢³ö½¬¸É¶È¸ß£º³ö½¬¸É¶È±ÈÂÝÐý¼·½¬»úÌá¸ß8-10%£¬£¬£¬¸ß´ï30-45%£»£»£»£»£»£»
3¡¢½ÚÄÜЧ¹ûÏÔÖø: ºÄµçÁ¿ÊÇͬÉú²ú¹æÄ£ÂÝÐý¼·½¬»úµÄ1/6£¬£¬£¬Äêµ¥»ú½ÚÔ¼µç·Ñ¶þÊ®¶àÍòÔª£»£»£»£»£»£»
4¡¢Í¶×ÊÉÙ¡¢×°ÖüòÆÓ¡¢²Ù×÷Àû±ã¡¢ÎÞÔëÒô¡¢Î¬ÐÞÁ¿ÉÙ¡£¡£¡£
ÊÖÒÕ²ÎÊý
ÐͺŠ| QK-1000 | QK-1500 | QK-2000 | QK-2500 | QK-3000 | QK-3500 |
½ø½¬Å¨¶È% | ¡Ý8 | ¡Ý8 | ¡Ý8 | ¡Ý8 | ¡Ý8 | ¡Ý8 |
³ö½¬Å¨¶È% | 30-45 | 30-45 | 30-45 | 30-45 | 30-45 | 30-45 |
ÌáÈ¡ÂÊ% | µ¥¼¶¡Ý75 Ë«¼¶¡Ý85 Èý¼¶¡Ý90 | |||||
²Ý½¬ | 20-30 | 30-40 | 45-60 | 60-70 | 70- 100 | 120-150 |
ÃÞ½¬ | 30-35 | 40-60 | 90-100 | 120-140 | 150-180 | 200-250 |
Ö÷»ú¹¦ÂÊ(KW) | 4.5 | 5.5 | 11 | 11 | 15 | 22 |
ÐÎ×´³ß´ç(m) | 2x2.5x2.2 | 2.5x3x2.2 | 4.2x4.4x3 | 4.2x4.9x3 | 4.8x5.6x3.3 | 5.8x64x3.9 |
²úƷϸ½Ú´¦Öóͷ££¬£¬£¬ÈÃÄúÔ½·¢Ïàʶ²úÆ·




±ü³Ö¡°ÎªÈËÀàÇéÐκ͵Í̼¾¼Ã×öТ˳¡±µÄÀíÄ£¬£¬¼áÊØ¡°Ð§ÀÍÉú̬ÇéÐα£»£»£»£»£»£»¤¡±µÄ³õÐÄ

×Ô¶¯»¯Ë®Æ½¸ß£¬£¬£¬ÓÐÓýÚÔ¼ÈËÁ¦±¾Ç®£¬£¬£¬Ìá¸ßÆóÒµÉú²úÐ§Òæ

×°±¸½á¹¹¼òÔ¼£¬£¬£¬¸üºéÁ÷ƽ¼ò»¯×°Öð취£¬£¬£¬Ìá¸ßÊ©¹¤Ð§ÂÊ

Ìá¸ßÇéÐÎÖÎÀíЧÂÊ£¬£¬£¬±£»£»£»£»£»£»¤Éú̬ÇéÐΣ¬£¬£¬ÎªÈËÀàÉúÑÄÇéÐÎ×öТ˳

²úÆ·ÖÖÀàÆëÈ«£¬£¬£¬¿Éƾ֤ÆóÒµÐèÇó¶¨ÖƲúÆ·ÀàÐÍ£¬£¬£¬¹æ¸ñ
Ô´Í·¹¤³§Ö±Ïú£¬£¬£¬²úÆ·ÖÊÁ¿Óаü¹Ü£¬£¬£¬Ó¦ÓùæÄ£¸üÆÕ±é£¬£¬£¬ÊÛºóЧÀ͸üÖªÐÄ
רÈ˶Կͻ§ÐèÇóÉîÈëµ÷ÑУ¬£¬£¬³ä·ÖÏàʶ¿Í»§ÐèÇó
Á¬Ã¦×Éѯƾ֤¿Í»§ÏêϸÇéÐΣ¬£¬£¬Ñ¡Ôñ¸üÊÊÓõĻ·±£×°±¸
×ÉѯѡÐͱê×¼»¯Éú²úÁ÷³Ì£¬£¬£¬°ü¹Ü²úÆ·ÖÊÁ¿
»ñÈ¡¼Æ»®Ñ¡¶¨ÎïÁ÷·¢»õ£¬£¬£¬ÊÖÒÕ¹¤ÈËÏÖ³¡×°ÖÃ
²úÆ·¶¨ÖÆ×°ÖÃÍê³Éºó£¬£¬£¬ÌṩÊÖÒÕÖ¸µ¼ºÍÏà¹ØÅàѵ¡£¡£¡£
ÊÖÒÕÖ§³Ö365ÌìÈ«ÌìºóÌṩȫÌ׺óÆÚά»¤Ð§ÀÍ
È˹¤ÊÛºóÓµÓи»ºñµÄʵ¼ùÂÄÀú¡¢Ë®´¦Öóͷ£ÊÖÒÕÔËÓÃÐÍÈ˲Å×é³ÉµÄ¿ÆÑÐÍŶÓ